本文智能插件類型溫度91粉色视频資料由優質91粉色视频生產報價廠家為您提供。
工作原理:
溫度91粉色视频指Horizons pt1000傳感器在溫度影響下產生的電阻效應。它由一個特殊的處理單元轉換成一個差分電壓信號,然後由一個特殊的放大器轉換成標準的模擬或數字信號。
產品特性
寬電壓源、非線性校正、高精度
防雷擊,截止頻率幹擾設計,抗幹擾能力強
線路反向和過壓保護、限流保護
本質安全防爆,帶HART協議
亨利的PT1000被采用為敏感原件。
適用站點
適用於管道內部溫度測量,本質安全防爆場所。
性能參數
測量介質:液體和氣體
測量範圍:-200-500℃(詳見範圍參數選擇表)
電源範圍:9 ~ 36伏直流電
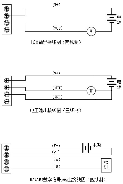
輸出信號:4 ~ 20mA、0 ~ 5VDC、0 ~ 10VDC、RS485、4 ~ 20mA HART
探頭材料:不鏽鋼304
精度等級:0.2℃
環境溫度:-40 ~ 85℃
穩定性:0.1% fs/年
防護等級:IP65
額定壓力:10兆帕(高於可定製壓力)
防爆等級:ExiaⅱCT6
最大功率:電流類型≤0.02Us(W)電壓類型≤0.008Us(W)數字類型≤0.015Us(W)注:Us=電源電壓
負載特性:電流型負載≤{(Us-7)> 0.02(Us =電源電壓)}ω
電壓負載≥100kω
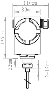
外形尺寸


接線圖

電話:400-600-4496
《智能插件類型溫度91粉色视频》本文地址:http://www.25it.net/news/hy/918.html 轉載請勿刪除!
全國服務熱線